記事に戻る

鬼怒川水害「二審勝訴」でも原告に笑顔ない事情 堤防整備のあり方を問題視したが、認められずの写真一覧

下に画像が続きます
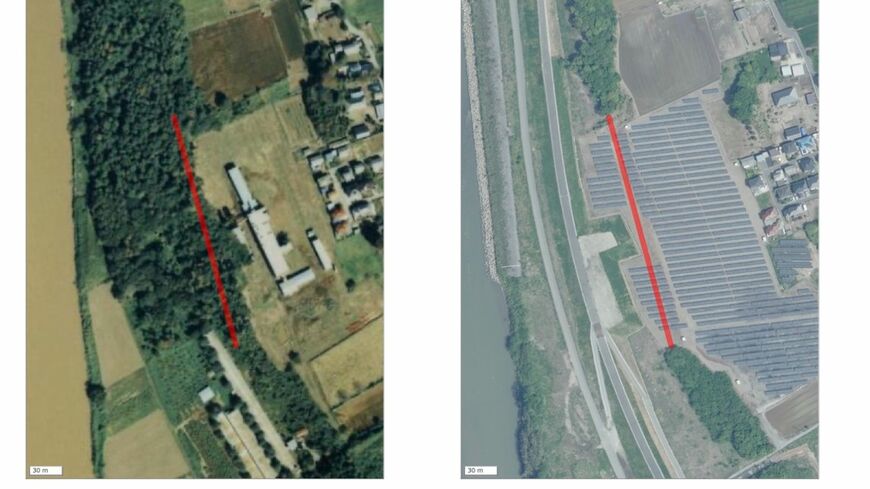
(左)1987~1990年撮影の写真では赤線の位置に緑の砂丘林があった(右)2021年5月撮影の写真では砂丘林は消えている(二つの写真は国土地理院のウェブサイトから、ごん屋が地理院タイルを加工して赤線を書き込み、作成) 
(左)1987~1990年撮影の写真では赤線の位置に緑の砂丘林があった(右)2021年5月撮影の写真では砂丘林は消えている(二つの写真は国土地理院のウェブサイトから、ごん屋が地理院タイルを加工して赤線を書き込み、作成)  
4/7

2015年、鬼怒川の堤防決壊により茨城県常総市を襲った大水害は、多くの住民が被災し社会に大きな衝撃を与えました。本記事では、住民が国を相手取った訴訟の最新判決と、その背後にある河川管理のあり方、自然堤防の役割に迫ります。今後の治水はどうあるべきなのでしょうか。

※上記のリード文はAIが作成しました

記事に戻る